• 这里是第一场图片
  • 这里是第一场图片
  • 这里是第一场图片
< >
渗漏/液面检测|深圳市越东晟机电设备有限公司|其它sunx神视光纤传感器|松下光纤传感器
 您的位置: 深圳市越东晟机电设备有限公司 -> 其它sunx神视光纤传感器 -> 松下光纤传感器 -> 渗漏/液面检测
渗漏/液面检测
产品名称: 】渗漏/液面检测
 
产品简介: 】仅用于渗漏检测/液体检测管线的数字光纤传感器 FX-301-F系列
     

详细说明:

订购指南

放大器 (放大器不附带单触电缆。请另行订购。)

种 类 形 状 型 号 投光二极体 输 出
NPN输出型 fx-301-f FX-301-F 红色LED NPN开路集电极晶体管
PNP输出型 FX-301P-F PNP开路集电极晶体管

单触电缆 (放大器不附带单触电缆。请另行订购。)

种 类 型 号 说 明
母电缆 (3芯) CN-73-C1 长:1m 0.15mm2 3芯橡皮电缆,一端带连接器电缆外径:φ 3.0mm 母电缆 ·CN-73-C□
母电缆 ·CN-73-C□
CN-73-C2 长:2m
CN-73-C5 长:5m
子电缆 (1芯) CN-71-C1 长:1m 0.15mm2 单芯橡皮电缆,一端带连接器电缆外径:φ 3.0mm 子电缆 ·CN-71-C□
子电缆 ·CN-71-C□
CN-71-C2 长:2m
CN-71-C5 长:5m

尾盘 (放大器不附带单触电缆。当放大器串联连接时请另行订购。)

形状 型号 说明
形状 MS-DIN-E 当串联连接多个放大器,或在DIN导轨上移动放大器时,这些尾盘确保所有的放大器安全安装,充分连接。
(每套2个)

配件(另售)

品名 型号 说明 放大器安装支架 ·MS-DIN-2 光纤传感器放大器保护封条 ·FX-MB1
放大器安装支架 MS-DIN-2 放大器用安装支架
光纤传感器放大器保护封条 FX-MB1 2个交流窗密封垫和1个连接器封条10套
交流窗密封垫:
防止从另一个放大器上传输信号造成的故障,及其对另一个放大器的影响。
连接器封条:
带有单触电缆针,以防任何金属的触碰。
·MS-DIN-2 护封条 ·FX-MB1

规格

种 类 NPN输出型 PNP输出型
型 号 FX-301-F FX-301P-F
适用光纤 FD-F705,FT-F902
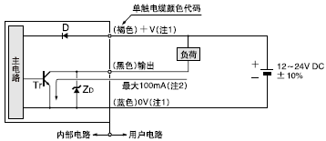
电源电压 12~24V DC±10% 脉动P-P10%以下
消耗电流 通常工作时:960mW以下(电源电压24V时,消耗电流40mA以下)
ECO模式时:600mW以下(电源电压24V时,消耗电流 25mA以下)
输出 NPN开路集电极晶体管
· 最大流入电流: 100mA
(5台以上放大器串联时为50mA)
·外加电压:30V DC以下(输出和0V之间)
·剩余电压: 1.5V以下[流入电流为100mA时(5台
以上放大器串联时为50mA)]
PN P开路集电极晶体管
·最大源电流: 100mA
(5台以上放大器串联时为50mA)
·外加电压:30V DC以下(输出和0V之间)
·剩余电压: 1.5V以下[源电流为100mA时(5台以上
放大器串联时为50mA)]
输出工作 渗漏设定(F7模式):检测到渗漏时OFF,液体设定(F9模式):使用突出开关在有无液体之间选择信号OFF状态
短路保护 装 备
反应时间 250μs以下(注1)
灵敏度设定 个别教导/集体教导
工作状态指示灯 橙色LED(输出ON时亮起)
模式指示灯 绿色LED [在液体设定(F9模式)期间亮起]
MODE指示灯 RUN:绿色LED,TEACH·ALL·ADJ·DISP·OUT:黄色LED
数字显示 4位红色LED显示
微小灵敏度调节功能 装 备
定时功能 延迟定时功能[仅用于液体设定(F9模式)](定时功能选择为:10ms,100ms,1,000ms,和无)



周围温度 0~+50°C(8~16台串联连接时:0~+45°C)(注意不可结露),存储:-20~+70°C
周围湿度 35~85%RH,存储:35~85%RH
周围照明度 白炽灯:受光面照明度 3,000Rx
耐电压 AC1,000V 1分钟,所有电源连接端子与外壳之间(注2)
绝缘电阻 所有电源连接端子与外壳之间,20MΩ以上,基于DC250V的高阻表(注2)
耐振动 频率:10~150Hz,双振幅:0.75mm,X,Y和Z各方向2小时
耐冲击 加速度:98m/s2(约10G)X,Y和Z各方向5次
投光二极体 红色LED(调制式)
材质 外壳:耐热ABS,外罩:聚碳酸酯,开关:丙烯
连接方式 连接器(注3)
电缆延长 0.3mm2以上的电缆全长可延长至100m
重量 约20g
注:
1) 在渗漏设定(F7模式)期间检测到渗漏(输出OFF)时,由于传感器的投光闪光,因此只有将信号转回ON的反应功能延时(约1秒)。
2) 上表中的耐电压和绝缘电阻仅适用于放大器。
3) 不附带放大器连接电缆。请使用下述另售单触电缆。
母电缆(3芯):CN-73-C1(电缆长1m), CN-73-C2(电缆长2m), CN-73-C5(电缆长5m)
子电缆(单芯):CN-71-C1(电缆长1m), CN-71-C2(电缆长2m), CN-71-C5(电缆长5m)

 
    E-mail:yw@sz-yuedong.com  联系电话: 0755-29437766 29437799   管理进入 Copyright© 深圳市越东晟机电设备有限公司   页面执行时间21.97266 毫秒 备案中